Артикул:
PT11161N1
Описание и схемы Реле давления, G1/4", 1 - 10 бар
Реле давления – G1/8, G1/4
№ для заказа реле давления, латунный корпус, наружная резьба, 1/4’’, уплотнение NBR, с ответной частью разъема без светодиода, заводская настройка 06 бар: PT11161N1-0600
№ для заказа реле давления, латунный корпус, наружная резьба, 1/4’’, уплотнение NBR, с ответной частью разъема со светодиодом, заводская настройка 2,2 бар: PT11161N2-0220
Особенности
- Совместимо с разъемом по стандарту DIN 43650
- Имеются варианты со встроенным светодиодном индикации состояния контакта реле
- Прочное исполнение
- Варианты резинотехнических уплотнений: нитрильный каучук и витон
Применение
- Контроль/поддержание давления в системе
- Защита компонентов пневмоавтоматики / системы от превышения давления
Технические характеристики
|
Модель |
PT1 | ||||||
|
Настраиваемое давление срабатывания |
1–10 бар | ||||||
|
Максимальное давление на входе |
20 бар |
||||||
|
Рабочая среда |
Сжатый воздух, фильтрованный | ||||||
|
Уплотнение |
Мембрана |
||||||
|
Температура окружающего воздуха / рабочей среды |
от -10 до +60 оC | ||||||
|
Воспроизводимость |
±5 % | ||||||
|
Гистерезис (относительно давления срабатывания) |
(20 ±6 %) при 2 бар, (15 ±6 %) при 6 бар (не настраивается) | ||||||
|
Тип контакта |
Перекидной (CO) | ||||||
|
Частота переключения |
Макс. 3 Гц | ||||||
| Тип электрического подключения |
Без ответной части разъема / с отв. частью DIN 43650 Тип A |
DIN 43650 Тип A со светодиодом | |||||
| Индикация состояния готовности |
- |
Зеленый светодиод | |||||
| Индикация состояния контакта |
- |
Желтый светодиод | |||||
| Напряжение питания |
~/= 12, 24, 60, 110, 220 В |
~/= 24 В | |||||
|
Максимальный выходной ток |
Постоянный/переменный | Переменный | Постоянный | Постоянный/переменный | Постоянный/переменный | ||
| 12 В |
6 A |
6 A | 24 В | 3 А | |||
| 24 В | 3 А | ||||||
| 60 В | 1 A | ||||||
|
110 В |
0,5 A | ||||||
| 220 В | 0,25 A | ||||||
| Положение установки | Любое | ||||||
| Ввод кабеля | PG9 (наружный диам. кабеля 6–8 мм) | ||||||
| Корпус (степень защиты) | IP65 (с установленной через прокладку ответной частью разъема) | ||||||
| Материальное исполнение | Латунь, нейлон, NBR, витон, нержавеющая сталь | ||||||
| Масса | 0,135 кг | ||||||
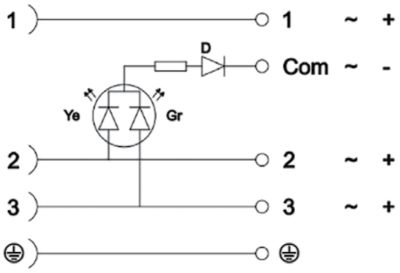
| Распайка разъема |
|
1 - Общий (коммутируемое напряжение) 2 - Контакт НЗ 3 - Контакт НО |
|||||
|
Без ответной части разъема |
|
С разъемом по стандарту DIN 43650 |
|
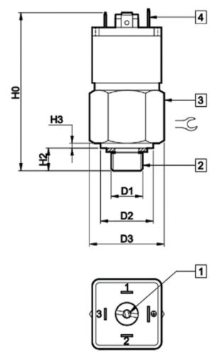
![]() |
1. Регулировочный винт 2. Подключение сжатого воздуха 3. Шестигранный корпус под гаечный ключ 4. Ответная часть разъема по стандарту DIN 43650 |
![]() |
|
|
D1 |
D2 | D3 | D4 | D5 | D6 | H0 | H1 | H2 | H3 |
|
||||||
| G1/8 | 22 | 31 | 45 |
11,2 |
макс. 50 |
67 | 85,5 | 9 | 2 | 27 | ||||||
| G1/4 | ||||||||||||||||
Технические характеристики
| PT1 |
1 |
1 |
61 |
N |
0 |
|
||||||||
|
|
Материал корпуса |
|
Тип резьбы |
Размер резьбы |
Материал уплотнения |
Тип электрического подключения |
Уставка давления (бар) | |||||||
|
|
1 Латунь |
1 Наружная |
60 1/8 |
N NBR |
0 Без ответной части разъема | Пусто Уставка давления (бар) Без заводской настройки (по умолчанию 5 бар – изменяемая) | ||||||||
|
|
|
61 1/4 |
|
V Витон |
1 С ответной частью разъема, без светодиода |
от 0100 до 1000 Заводская настройка (в соответствии с заказом, например 0200 - это 2бар |
||||||||
|
|
2 С ответной частью разъема, со светодиодом | |||||||||||||
№ для заказа ответной части разъема
| Без светодиода | Со светодиодом | ||
| KA0 | KA0T2Y0 | ||
|
Прозрачный корпус с двухцветным светодиодным индикатором состояния контакта реле) | ||
Пример
№ для заказа реле давления, латунный корпус, наружная резьба, 1/4’’, уплотнение NBR, без ответной части разъема, без заводской настройки: PT11161N0№ для заказа реле давления, латунный корпус, наружная резьба, 1/4’’, уплотнение NBR, с ответной частью разъема без светодиода, заводская настройка 06 бар: PT11161N1-0600
№ для заказа реле давления, латунный корпус, наружная резьба, 1/4’’, уплотнение NBR, с ответной частью разъема со светодиодом, заводская настройка 2,2 бар: PT11161N2-0220
|
Артикул
|
PT11161N1 |
|
Страна производтва
|
ИНДИЯ |
|
Производитель
|
JANATICS INDIA PRIVATE LIMITED |
Оплатить заказ можно только от юридического лица, получив счет на оплату оборудования.

